| 我们的服务(新兴产业篇)丨户外实证技术服务——以实景验真知,以实证铸可靠 |
|||
|
|||
|
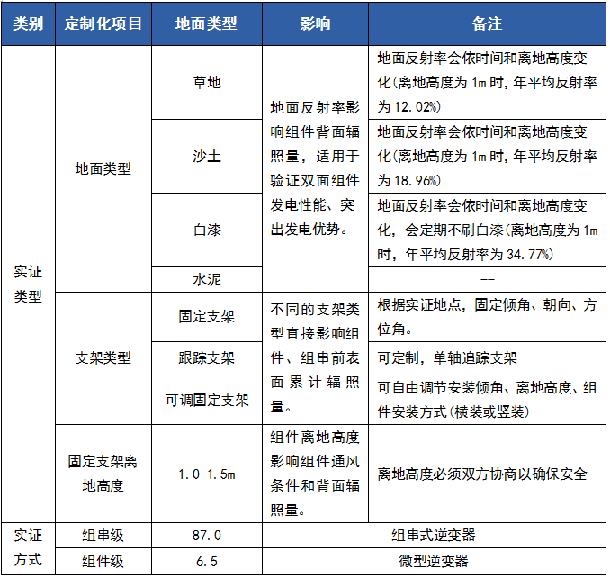
实验室检测是产品质量的基础,而户外实证则是验证产品在实际复杂气候条件下长期性能的关键环节。国检集团依托多年技术积累,构建了覆盖多个典型气候的户外实证网络,为光伏产品及多领域材料提供真实环境下的长期性能验证,助力企业提升产品可靠性与市场竞争力。目前,国检集团已在国内外多个典型气候区建立了实证基地,形成“国内+海外”全覆盖的实证能力布局。 01户外实证基地介绍 海南海口 - 高温高湿强紫外气候 海南省海口市,年均气温24℃,平均相对湿度87.7%,年均日照1880小时,年均降水1953毫米。 可提供组串式/分布式光伏系统、光伏玻璃、逆变器、BIPV系统等实证服务。 黑龙江漠河 - 极寒气候 黑龙江省大兴安岭地区漠河市, 位于中国最北端。最低气温-53℃,低温时间长达6个月。 可提供组串式/分布式光伏系统、光伏玻璃、逆变器、BIPV系统、车衣车膜、电器电子产品等实证服务。 新疆吐鲁番 - 干热沙尘气候 新疆维吾尔自治区吐鲁番市,全年日照时数3000-3200小时左右,高于35℃的炎热日在100天以上,年平均降水量16.4毫米,年蒸发量高达3000毫米以上,具有气候干燥,降水稀少且大风频繁的环境特点。 可提供组串式/分布式光伏系统、光伏玻璃、逆变器等实证服务。 北京 - 城市温和气候 北京,暖温带季风型大陆性半湿润半干旱气候, 年平均气温11.8℃,年极端最高气温35.8℃,年极端最低气温-24.1℃,年降水量1235.2mm,年平均风速为1.3m/s。 可提供组串式/分布式光伏系统、光伏玻璃、逆变器等实证服务。 山东威海 - 海洋环境气候 山东省威海市,濒临黄海,受海洋的调节作用,表现出春冷、夏凉、秋暧、冬温,昼夜温差小、无霜期长、大风多和湿度大等海洋性气候特点。 可提供组串式/分布式光伏系统、光伏玻璃等实证服务。 河北张家口 - 高寒大风气候 河北省张家口市,海拔高度一般在500—800米,地势较低,昼夜温差大、 光资源丰富,无霜期长,热量充足,雨热同季。 可提供组串式/集中式光伏系统、逆变器等实证服务。 海外 针对面向全球销售的光伏组件,辅材及相关产品,国检集团布局美国亚利桑那(沙漠)、意大利马泰拉(地中海)、澳大利亚墨尔本(温带海洋性)等典型气候环境实证基地,实现全球典型气候环境全覆盖。可为后续产品推广以及技术发展积累经验和数据基础。 02光伏产品实证能力 各实证基地具备组件功率、EL、红外、温度系数、IAM、发电量分析等检测能力,可开展固定支架、跟踪支架、不同地面类型(草地、沙土、白漆、水泥等)、不同系统配置(组串式、分布式、BIPV)的定制化实证方案,为光伏电站设计选型、发电量评估、产品长期可靠性验证提供科学、真实的数据支撑。 我们将持续深化户外实证能力建设,以“科学、公正、权威”为准则,为光伏产业及新材料领域提供全链条、全气候、全场景的实证服务,为“双碳”目标与战新产业发展提供坚实支撑。 联系我们 卜 聪 13381283271 张可佳 18210585038 胡晓阳 18910382513 |
|||
当前位置:








